PLC编程初级概述
一、电气基础
周老师带我们认识了各种电气元器件(重点,以后工作种会经常跟这类器件打交到)认识了器件的外观、参数、使用。下面列举几类:
1、按钮


以上是按钮形状,自复位按钮就是按下是通的,松开就复位断了。底部如右图所示,它有一组常开、一组常闭(可以用万用表量下,万用表打到蜂鸣器位置发出蜂鸣声为常闭,反之显示0则常开)一般我们PLC都会取开点,这样逻辑好理解。
2、断路器:

断路器用来切断电源,一般家里用的1P和1P+N,工业用的的2 P、3P、3P+N、4P比较多,断路器在一次控制回路和二次控制回路中必不可缺少的元器件,接线的话就按照正常的端子接线即可。
3、交流接触器(KM)


接线时注意事项应把线头压在丝的顺时针方向不易掉落
交流接触器(KM)一般一组常开NO、我们现在看到的上图13NO,14NO可以并联到启动按钮,一组常闭NC,取KM常开触点并联到启动按钮上,当KM线圈得电时,常开变常闭实现自锁,另外2个KM也可以实现互锁。
4、热继电器(FR)

热继电器(FR)可以保护电动机过载损坏。接线注意事项同上,FR也是拥有一组常开,一组常闭,我们接一次控制时取常闭点。
二、起保停和正反转
有了《一》的电器元器件,我们就可以组成一个简单的起保停电路了。
直接启动

上图左 为一次控制画图时应注意符号以及位置,右图为二次控制,其FR为热继电器的常闭一端接SB1(停止按钮)的一端、另一端接SB2(启动按钮)的常开点、另一端接KM(A2或A1)线圈,KM的常开点并联到SB2两端。难点线比较多,应顺着图纸按顺序接,同时最好给线打上线号,原则是对标两头都标,以便于后期维护。
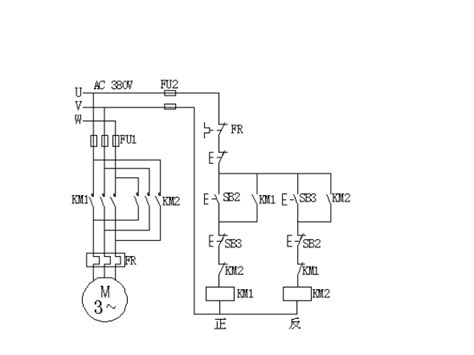
正反转:

此为正反转一次控制(左)二次控制(右)电路图,左侧一次控制在直接启动的基础上加上了一个KM2交流接触器,KM2任意调换2根线即可实现反转,原则是上方不动,下方进行换线,直观美观。右侧二次控制利用了KM1和KM2、两个启动按钮SB2、SB3实现双重互锁。难点:KM1得电KM1的常闭触点由常闭变常开,那KM2那一路就断开了电流通不过从而不会有输出,同理KM2得电KM2的常闭触点断电,实现互锁SB2、SB3同理。
以上两图一次控制和二次控制请融进血液里,做到随时都能准确的画出来,因为这是最基本的图,之后的所有都是在这基础上改变。
三、袋式除尘器
1、实战是检验真理的唯一标准,想学的好、快,应该用项目来寻找问题,直接上项目。
《袋式除尘器》工艺如下:

上图烟从进烟口进入,经过5个布袋式过滤器,被风机抽走要求风机直接启动,1#、2#、3#、4#、5#为5个电磁阀,当过滤布袋灰尘多的时候打开喷吹阀要求喷吹阀每隔一段时间打开一次,会对布袋灰尘进行吹扫清理,灰尘会掉落在下方的放灰阀中,要求风扇启动后多少时间后,放灰阀每隔一段时间打开一次,放灰完毕关闭。
难点:初看不知道怎么分析,先理解好工艺看清楚什么要求,比如①要求风机直接启动,那么我们可以联系想到上一章《二》的直接启动电路图,那么一个起保停就解决了。②要求喷吹阀每隔一段时间打开一次,电磁阀其实就是个跟继电器差不多的东西,给它电它就动作,那么我们是不是可以理解也是个起保停,只不过让第一个这个结束了紧接着第二个动作
,那么我们就要想怎么让他们关联起来,第一个怎么给第二个一个信号,我们可以用一个N(下降沿)第一个结束后去触发第二个开始动作,以此类推③放灰阀每隔一段时间打开,放灰完毕关闭,一开一关,那么我们可以想到电机无非2种工作方式一种直接启动,另一种正反转,正转显然不满足,那么正反转刚好可以达到这种要求,我们让正转打开,反转关闭。
文章来源:《电脑编程技巧与维护》 网址: http://www.dnbcjqywh.cn/zonghexinwen/2021/0820/1248.html
电脑编程技巧与维护投稿 | 电脑编程技巧与维护编辑部| 电脑编程技巧与维护版面费 | 电脑编程技巧与维护论文发表 | 电脑编程技巧与维护最新目录
Copyright © 2021 《电脑编程技巧与维护》杂志社 版权所有 Power by DedeCms
投稿电话: 投稿邮箱: